Technical Specification

Power Handling Capacity: 50 Watts integrated programme material
(with Monitor Gold drive unit)

Frequency Range: 30 Hz to 20,000 Hz, +/- 4dB

Conversion Efficiency: In excess of 20 per cent over entire range
(four to five times that of conventional systems)

Rear Horn Development: Effective 20 Hz to 250 Hz

Front Horn Development: Effective 250 Hz to 1000 Hz

Polar Distribution, 60 degree Inculded Angle: -4dB at 10,000 Hz

Overall Dimensions:
Height: 4 ft 10.5 inches
Width at Walls: 3 ft 7 inches
Frontal Width: 29.25 inches
Depth, front to corner: 26.5 inches

Fabric: Vynair

Finish: Hand Rubbed Mahogany, Walnut or Teak

Autograph Design Plans
(copies kindly provided by M. J. Rajivof India, and Alain Kobsch of France.)

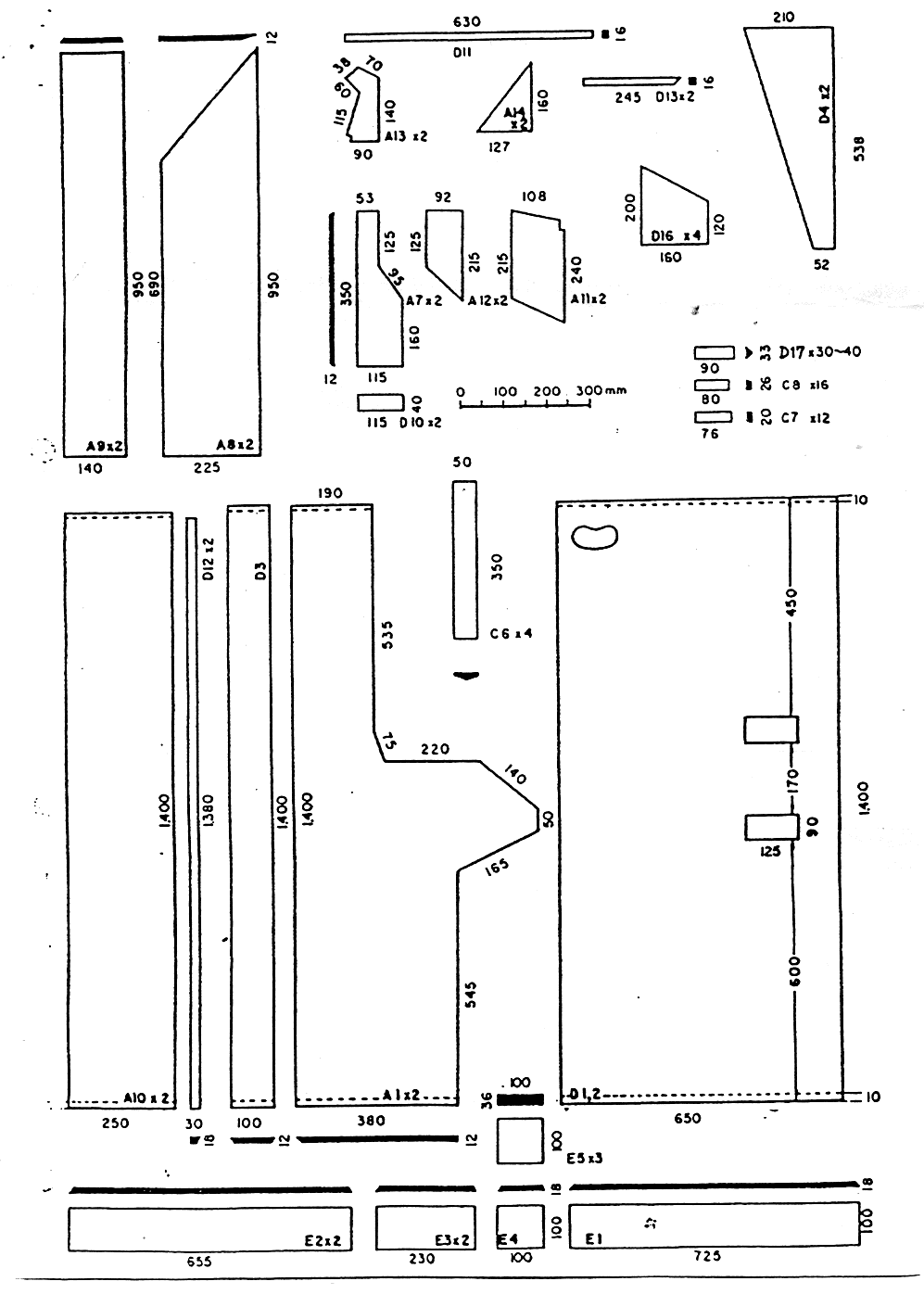
These plans show the extreme complexity of the horn development systemwithin the Autograph enclosure. There are many, many parts to be made, andit would be a challenging task to build a cabinet. The plans here are presentedfor interest. I cannot say how practical it would be to build a cabinetfrom them, and I cannot attest to the accuracy of completeness of the plans.

Drawing-1; Drawing-2; Drawing-3;Drawing-4; Drawing-5;Drawing-6; Drawing-7

Autograph Crossover
The rear horn-loding of this enclosure increases the efficiency of the LFdriver section of the dual concentric. The front horn loading of the driveunit also assists to increase the efficiency of the LF unit. To obtain increasedoutput from the HF-compression driver (to match the increase output fromthe LF driver), a modified crossoveris required that drives the HF-unit harder. This is acheived through theuse of an auto-transformer, making the HF-unit appear to have a lower impedancethan it actaully does,which in turn will mean that more power is deliveredto it for a given output voltage from the amplifier.

The use of the standard Monitor Gold crossover in conjunction with theAutograph enclosure will give a subdued treble response. Likewise, the useof Monitor Red or Monitor Silver in this enclosure will require a specialcrossover to be built for the HF-unit. The Monitor-HPD crossover could bemodified from its original design, as it already has the tapped auto-transformerused in the Monitor Gold crossover.

Another approach would be to bi-amplify the system, thus making propercalibration between HF and LF easy to obtain. Note that the equalisationcircuit from within the original crossover for the HF unit will still berequired (ie: all those parts after the auto-transformer).

 

Return to: Tannoy Page;    Main Audio Page;    kiewa Valley home page


This page is created and maintained by Steve, at kiewa ValleyStereo.

The information contained in these web pages may NOT be used or reproduced
for commercial purposes without permission.